325i Motor dreht nicht über 5000
Vielen Dank Martin,
die Anleitung zum Messen des Drosselschalters habe ich bereits hier im Forum finden können.
Der Schalter funktioniert bzw. liefert richte Werte (2x 0 Ohm) in den beschriebenen Stellungen.
Das ist gut.
Aber es ist anscheinend gleich ob ich den Drosselklappenschalter angesteckt bzw. nicht habe!
Und das ist ein riesiges Problem. Wenn Du die Zündung an hast, summt dann der Leerlaufsteller?
Es ist schlecht vorstellbar das dein Auto guten und richtigen Leerlauf hat, wenn der Leerlaufregelkreis nicht funktioniert.
Das funktioniert dann nur mit angestellter Drosselklappe oder entsprechend viel Falschluft.
Kann ich die Kabelverbindung zum Steuergerät prüfen (welche Pins)?
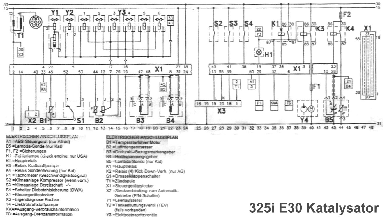
Schau' mal hier rein: Schaltplan, im groben
Mir ist aufgefallen das ein Stecker (2 Polig) kurz (ca. 15cm) nach dem Drosselklappenschalter-Stecker in den Kabelstrang einfließt.
Hat das Teil erkennbare Kabelfarben? Welche Farbe und Form hat der Stecker? Bild?
Ist nirgends angesteckt bei mir.
Wo gehört der hin, bzw. wo muss ich den einstecken?
Eventuell ein Stecker der Checkcontrol. Dein Motorkabelbaum ist ja (hoffentlich) aus einem Faceliftfahrzeug und ich erkenne auf deinem Bild des Motorraums das Du noch das alte VFL- Kühlsystem drin hast (und der Geber für Kühlmittelstand nicht angesteckt ist). Beim Facelift ist der Kühlmittelbehälter auf der Fahrerseite. Ich kann mir vorstellen das es vielleicht dieser Stecker sein könnte.
Vielleicht ist es aber auch der Stecker für die Zylindererkennung am sechsten Zündkabel der nicht im Halter steckt.
Auf deinem Motorraumbild ist zu sehen, dass da schon einiges nicht ganz original ist. Die Kappe auf dem Luftmengenmesser steht halb offen, also hat schon mal jemand am CO rumgeschraubt, an der Spritzwand verläuft eine Kupferrohrleitung (oder ist es ein Kabel mit durchsichtiger Isolierung?)
Ich suche mal meine E30 Schaltpläne zusammen und stelle Sie Dir in meiner Wolke bereit. Dauert mal.
Gruß
Martin
--
Seit 2003 - E30 Fahrer, Schlachter, Schrauber und Hilfeleistender.
E30 Standardteilekonvolut vorhanden - bitte gerne Anfragen.
gesamter Thread:
- 325i Motor dreht nicht über 5000 -
1602maxi,
10.11.2024, 05:03
- 325i Motor dreht nicht über 5000 -
BMWMartin,
10.11.2024, 10:09
- 325i Motor dreht nicht über 5000 -
1602maxi,
10.11.2024, 11:36
- 325i Motor dreht nicht über 5000 - 1602maxi, 11.11.2024, 08:20
- 325i Motor dreht nicht über 5000 -
BMWMartin,
11.11.2024, 11:31
- 325i Motor dreht nicht über 5000 - 1602maxi, 12.11.2024, 15:02
- 325i Motor dreht nicht über 5000 -
1602maxi,
10.11.2024, 11:36
- 325i Motor dreht nicht über 5000 -
ChrisAS,
11.11.2024, 09:23
- 325i Motor dreht nicht über 5000 -
1602maxi,
12.11.2024, 15:12
- 325i Motor dreht nicht über 5000 -
BMWMartin,
12.11.2024, 19:48
- 325i Motor dreht nicht über 5000 -
1602maxi,
13.11.2024, 14:58
- 325i Motor dreht nicht über 5000 - 1602maxi, 13.11.2024, 15:39
- 325i Motor dreht nicht über 5000 -
BMWMartin,
15.11.2024, 20:01
- 325i Motor dreht nicht über 5000 -
1602maxi,
17.11.2024, 08:14
- 325i Motor dreht nicht über 5000 -
BMWMartin,
17.11.2024, 18:26
- 325i Motor dreht nicht über 5000 -
1602maxi,
17.11.2024, 22:24
- 325i Motor dreht nicht über 5000 -
BMWMartin,
19.11.2024, 10:46
- 325i Motor dreht nicht über 5000 -
1602maxi,
19.11.2024, 11:52
- 325i Motor dreht nicht über 5000 -
1602maxi,
19.11.2024, 12:55
- 325i Motor dreht nicht über 5000 - Peter_E30, 19.11.2024, 15:57
- 325i Motor dreht nicht über 5000 -
ChrisAS,
19.11.2024, 14:48
- 325i Motor dreht nicht über 5000 -
1602maxi,
19.11.2024, 15:34
- 325i Motor dreht nicht über 5000 - ChrisAS, 20.11.2024, 10:05
- 325i Motor dreht nicht über 5000 -
1602maxi,
19.11.2024, 15:34
- 325i Motor dreht nicht über 5000 -
1602maxi,
19.11.2024, 12:55
- 325i Motor dreht nicht über 5000 -
1602maxi,
19.11.2024, 11:52
- 325i Motor dreht nicht über 5000 -
BMWMartin,
19.11.2024, 10:46
- 325i Motor dreht nicht über 5000 -
1602maxi,
17.11.2024, 22:24
- 325i Motor dreht nicht über 5000 -
BMWMartin,
17.11.2024, 18:26
- 325i Motor dreht nicht über 5000 -
1602maxi,
17.11.2024, 08:14
- 325i Motor dreht nicht über 5000 -
1602maxi,
15.11.2024, 17:20
- 325i Motor dreht nicht über 5000 - 1602maxi, 15.11.2024, 18:31
- 325i Motor dreht nicht über 5000 -
1602maxi,
13.11.2024, 14:58
- 325i Motor dreht nicht über 5000 -
BMWMartin,
12.11.2024, 19:48
- 325i Motor dreht nicht über 5000 -
1602maxi,
12.11.2024, 15:12
- 325i Motor dreht nicht über 5000 -
_Schande_,
11.11.2024, 16:28
- 325i Motor dreht nicht über 5000 -
1602maxi,
12.11.2024, 15:09
- 325i Motor dreht nicht über 5000 -
_Schande_,
13.11.2024, 15:14
- 325i Motor dreht nicht über 5000 -
1602maxi,
13.11.2024, 15:41
- 325i Motor dreht nicht über 5000 -
schumi,
15.11.2024, 10:16
- 325i Motor dreht nicht über 5000 -
1602maxi,
15.11.2024, 17:35
- 325i Motor dreht nicht über 5000 -
Peter_E30,
16.11.2024, 10:34
- 325i Motor dreht nicht über 5000 -
BMWMartin,
16.11.2024, 20:39
- 325i Motor dreht nicht über 5000 - 1602maxi, 17.11.2024, 08:16
- 325i Motor dreht nicht über 5000 - 1602maxi, 17.11.2024, 10:38
- 325i Motor dreht nicht über 5000 -
BMWMartin,
16.11.2024, 20:39
- 325i Motor dreht nicht über 5000 -
Peter_E30,
16.11.2024, 10:34
- 325i Motor dreht nicht über 5000 -
1602maxi,
15.11.2024, 17:35
- 325i Motor dreht nicht über 5000 -
schumi,
15.11.2024, 10:16
- 325i Motor dreht nicht über 5000 -
1602maxi,
13.11.2024, 15:41
- 325i Motor dreht nicht über 5000 -
_Schande_,
13.11.2024, 15:14
- 325i Motor dreht nicht über 5000 -
1602maxi,
12.11.2024, 15:09
- 325i Motor dreht nicht über 5000 -
-GRIMMJAR-,
19.11.2024, 21:32
- 325i Motor dreht nicht über 5000 -
1602maxi,
20.11.2024, 03:35
- 325i Motor dreht nicht über 5000 -
polobob335i,
20.11.2024, 11:29
- 325i Motor dreht nicht über 5000 -
Peter_E30,
20.11.2024, 13:34
- 325i Motor dreht nicht über 5000 -
1602maxi,
22.11.2024, 07:41
- 325i Motor dreht nicht über 5000 -
1602maxi,
27.11.2024, 16:31
- 325i Motor dreht nicht über 5000 - juergen elsner, 27.11.2024, 17:12
- 325i Motor dreht nicht über 5000 -
ChrisAS,
27.11.2024, 17:14
- 325i Motor dreht nicht über 5000 -
BMWMartin,
27.11.2024, 19:26
- 325i Motor dreht nicht über 5000 -
1602maxi,
27.11.2024, 22:59
- 325i Motor dreht nicht über 5000 - ChrisAS, 28.11.2024, 01:20
- 325i Motor dreht nicht über 5000 -
ripeete,
28.11.2024, 04:49
- 325i Motor dreht nicht über 5000 -
1602maxi,
28.11.2024, 06:54
- 325i Motor dreht nicht über 5000 -
Peter_E30,
28.11.2024, 09:57
- 325i Motor dreht nicht über 5000 - JohnnyS50, 28.11.2024, 10:38
- 325i Motor dreht nicht über 5000 -
Peter_E30,
28.11.2024, 09:57
- 325i Motor dreht nicht über 5000 -
1602maxi,
28.11.2024, 06:54
- 325i Motor dreht nicht über 5000 -
BMWMartin,
28.11.2024, 20:27
- 325i Motor dreht nicht über 5000 -
1602maxi,
29.11.2024, 17:04
- 325i Motor dreht nicht über 5000 -
1602maxi,
29.11.2024, 18:25
- 325i Motor dreht nicht über 5000 -
BMWMartin,
30.11.2024, 16:40
- 325i Motor dreht nicht über 5000 -
1602maxi,
01.12.2024, 05:09
- 325i Motor dreht nicht über 5000 - BMWMartin, 02.12.2024, 10:29
- 325i Motor dreht nicht über 5000 -
ChrisAS,
02.12.2024, 11:03
- 325i Motor dreht nicht über 5000 -
BMWMartin,
03.12.2024, 23:34
- 325i Motor dreht nicht über 5000 - 1602maxi, 05.12.2024, 14:10
- 325i Motor dreht nicht über 5000 -
BMWMartin,
03.12.2024, 23:34
- 325i Motor dreht nicht über 5000 -
1602maxi,
01.12.2024, 05:09
- 325i Motor dreht nicht über 5000 -
BMWMartin,
30.11.2024, 16:40
- 325i Motor dreht nicht über 5000 -
1602maxi,
29.11.2024, 18:25
- 325i Motor dreht nicht über 5000 -
1602maxi,
29.11.2024, 17:04
- 325i Motor dreht nicht über 5000 -
1602maxi,
27.11.2024, 22:59
- 325i Motor dreht nicht über 5000 -
BMWMartin,
27.11.2024, 19:26
- 325i Motor dreht nicht über 5000 -
1602maxi,
27.11.2024, 16:31
- 325i Motor dreht nicht über 5000 -
1602maxi,
22.11.2024, 07:41
- 325i Motor dreht nicht über 5000 -
Peter_E30,
20.11.2024, 13:34
- 325i Motor dreht nicht über 5000 -
AlexE30,
11.12.2024, 10:35
- 325i Motor dreht nicht über 5000 - 1602maxi, 13.12.2024, 06:14
- 325i Motor dreht nicht über 5000 -
polobob335i,
20.11.2024, 11:29
- 325i Motor dreht nicht über 5000 -
1602maxi,
20.11.2024, 03:35
- 325i Motor dreht nicht über 5000 -
BMWMartin,
10.11.2024, 10:09
